
一,产品概述
GGD型交流低压配电柜适用于发电厂、变电站、厂矿企业等电力用户,在交流50Hz,额定工作电压380V,额定工作电流至3150A的配电系统中,作为动力、照明及配电设备的电能转换,分配与控制之用。
二,应用范围
GGD型交流低压配电柜适用于发电厂、变电站、厂矿企业等电力用户,在交流50Hz,额定工作电压380V,额定工作电流至3150A的配电系统中,作为动力、照明及配电设备的电能转换,分配与控制之用。
性能特点
GGD型交流低压配电柜是本着安全、经济、合理和可靠等原则设计的新低压配电柜,产品具有分断能力高、动热稳定性好、电力方案灵活、组合方便、系列性、实用性强、结构新颖和防护等级高等特点。可作为低压成套开关设备的更新换代产品使用
符合标准
◆|EC60439-1 《低压成套开关设备和控制设备》
◆GB7251.1-1997《低压成套开美设备和控制设备》
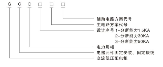
型号说明

使用条件
◆周围空气温度不高于+40℃不低于-5℃。24h内的平均温度不得高于+35℃。
◆户内安装使用,使用地点的海拔高度不得超过2000M。
◆周围空气相对湿度在最高温度为+40℃时不超过50℃,在较低温度时允许有较大的相对温度。(例如+20℃时为90%)应考虑到由于温度的变化可能会偶然产生凝露的影响
设备安装时与垂直面的倾斜度不超过5度
◆设备应安装在无剧烈震动和冲击的地方,以及不足以使电器元件受到腐蚀的场所。
上一篇:GCS抽屉式低压开关柜
下一篇:XL-21低压配电箱